您现在的位置:
  • 综合信息
  • 详情

专利观察 | 极地深海技术跟踪

发布日期:2025-11-21 来源:中船集团知识产权与成果管理微信公众号

基于对国内外极地深海技术领域相关企业的专利态势跟踪和专利分析评估,本月值得关注的相关专利如下:


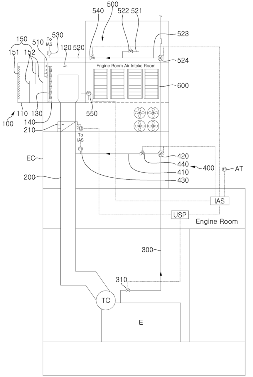
名称:极地船舶外部空气进气系统

公开(公告)号:KR102884374B1

专利权人:韩华海洋株式会社

技术问题:极地船舶在暴风雪中航行时,其发动机空气进气系统会因积雪导致水分去除器和过滤器堵塞,引发发动机进气不足、燃烧不稳甚至停机,严重威胁航行安全。

技术方案:本发明采用“预防+清除”的组合方案:通过导流板和防雪墙改变进气气流方向,利用重力使雪花提前沉降分离;当探测到积雪时,系统自动使用船内干燥空气或发动机剩余废气,通过喷嘴向积雪部位喷射,以物理方式将其吹除。

技术功效:该系统能有效防止极地环境下发动机进气系统的积雪堵塞,保障了船舶动力系统的稳定运行和航行安全,同时减少了因躲避恶劣天气而产生的额外运营成本。



名称:用于对海冰覆盖进行组合冲击的方法

公开(公告)号:RU2848841C1

专利权人:AKTSIONERNOE OBSHCHESTVO ROSGAZIFIKATSIIA

技术问题:因为海冰含有盐分,会形成复杂的各向异性结构,更坚韧、难预测和破坏,传统利用共振原理破冰的方法对结构复杂、含盐分高的海冰效果有限。

技术方案:本发明提出一种组合式破冰方法,由破冰船执行三个协同步骤:首先通过调整船体运动产生声波振动以从内部削弱冰结构;接着利用水下超声波制造空化效应,释放冰中封存的盐溶液以增加冰层导电性;最后向导电性增强的冰区发射射频电磁波,通过焦耳热从内部加热并融化冰层。

技术功效:该方法通过声波振动、空化释盐和电磁加热的协同作用,能有效弱化复杂的海冰结构,从而显著提高破冰速度与效率,克服了单一方法的局限性。


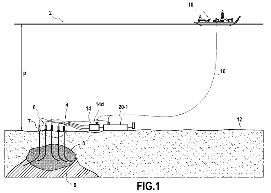
名称:深水油气生产过程中产生的废水的海底处置装置和工艺

公开(公告)号:BR112021023287B1

专利权人:塞班公司

技术问题:传统的深水油气生产系统在处理油气田采出水时,面临系统复杂、维护频繁、成本高昂及可靠性差等问题。

技术方案:本发明提出一种组合式海底处理系统:首先通过一个在井口低压下运行的海底油/水分离站进行初步分离;然后利用一台高压泵将分离出的水加压至环境压力,并输送至一个置于海底的扁平式重力分离罐。该分离罐利用其大表面积和浅深度设计,在环境压力下为采出水提供超长停留时间,仅依靠重力实现高效、稳定的油水分离,且因其内外压力平衡而可采用成本低廉的薄壁结构。

技术功效:该系统可提供可靠、经济的油水分离,运行故障极少;通过在海底直接处置采出水,消除了通往水面立管中的水柱,有效降低了井口压力,能大幅提升深水高含水油田的原油产量。